Réparation PA ENGL E820/20

Forum Engl
Forum
MarvinS
  • Special Supra utilisateur
  • #1
  • Publié par
    MarvinS
    le
J'ai commencé à parler de mon problème sur le topic des rack ( https://www.guitariste.com/for(...)33506 ), mais je créé un topic spécifique pour avoir un peu plus de visibilité :

Aujourd'hui j'ai démonté en nettoyé/vérifié tout mon rack avant la saison d'été et j'en ai profité pour ouvrir le ENGL, ce que je n'avais jamais fait depuis que je l'ai acheté il y a plus d'un an. Je précise quand même que le PA a toujours bien marché et que j'ai encore fait un concert avec vendredi dernier.

J'ouvre le PA et là surprise :



Y'a du cramé sous une resistance, mais surtout, il y a un gros condensateur qui se ballade dans le PA, car les pattes ont cédés .



Apparemment il a sa place à côté des 3 autres condensateurs dorés :



Je suis surpris que le PA a toujours marché malgré ce condensateur manquant et du coup je me demande à quoi il sert ? Des idées ? Je n'ose pas rallumer le PA avant d'avoir réglé cela même s'il est probable qu'il ait fonctionné des mois comme cela.

Ensuite pour la tache de cramé, elle est sous une resistance qui est plus petite que les 3 autres qui sont à son niveau.



Je suppose que cette resistance n'est donc pas celle d'origine et qu'elle a été remplacé par une autre de même valeur mais qui encaisse moins de courant, donc qui chauffe plus. Est-ce que ça se tient ?

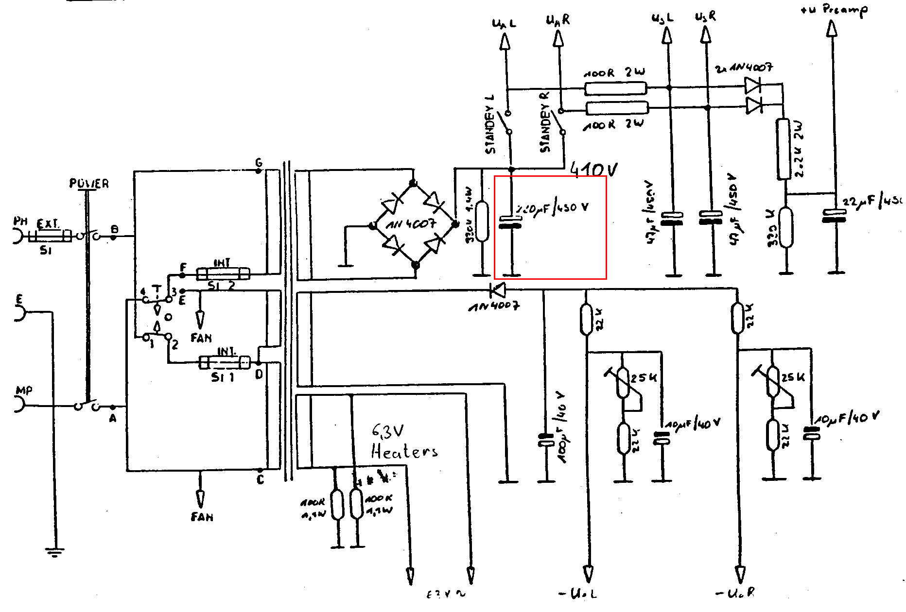
J'ai trouvé le schéma du PA : http://www.musiker-board.de/at(...)4671/

Je pense que le condensateur bleue est celui-ci en rouge :



Qui saurait me dire à quoi il sert ?

J'essaye de trouve un condensateur 220uF/450v, mais j'ai du mal à en trouver. Est-ce que je peux le remplacer par un 220uF/400V ou un 220uF/300V ?

edit : J'ai trouvé celui-là qui correspond : http://www.ebay.fr/itm/220uf-4(...)a5452
oldamp
  • Vintage Méga utilisateur
  • #2
  • Publié par
    oldamp
    le
il ne faut surtout pas mettre une tension de service plus faible ! ça risque d'exploser... à la rigueur une valeur de capacité plus faible. ça filtrera un peu moins mais si, sans lui t'as pas remarqué de ronflette, ça devrais aller parfaitement.

je te recommande plutôt un condo "de marque" que cet inconnu de la bay....

http://www.banzaimusic.com/Ill(...).html

pour ta résistance, tu peux mettre une metal-oxyde 5W mais en laissant surtout un espace entre le corps et la plaque d'epoxy ! apparemment c'est une 100 ohms de la grille G2 des EL84. d'un autre coté si juste une a surchauffé, je pense que le tube correspondant a un petit souci...
MarvinS
  • Special Supra utilisateur
  • #3
  • Publié par
    MarvinS
    le
oldamp a écrit :
il ne faut surtout pas mettre une tension de service plus faible ! ça risque d'exploser... à la rigueur une valeur de capacité plus faible. ça filtrera un peu moins mais si, sans lui t'as pas remarqué de ronflette, ça devrais aller parfaitement.


Merci pour ta réponse
Justement j'avais un peu de ronflette, mais je n'avais encore jamais pris le temps de chercher sa cause.

Citation:
je te recommande plutôt un condo "de marque" que cet inconnu de la bay....
http://www.banzaimusic.com/Ill(...).html


Vu que j'ai un peu de ronflette, tu recommandes toujours ?
Tu penses que je peux le rallumer sans risque ce soir et tester quelles fréquences ronflent ?

Citation:
pour ta résistance, tu peux mettre une metal-oxyde 5W mais en laissant surtout un espace entre le corps et la plaque d'epoxy ! apparemment c'est une 100 ohms de la grille G2 des EL84. d'un autre coté si juste une a surchauffé, je pense que le tube correspondant a un petit souci...


Ok, donc faut changer le tube aussi.
oldamp
  • Vintage Méga utilisateur
  • #4
  • Publié par
    oldamp
    le
tu peux essayer de ressouder le condo d'origine si les pattes le permettent ! et profites-en pour regarder le tube de la résistance qui chauffe s'il ne rougit pas anormalement. l'idéal serait de mesurer la tension aux bornes des quatres "100R" voir si c'est pareil... et il vaut mieux changer les 4 à la fois, comme les pneus...
MarvinS
  • Special Supra utilisateur
  • #5
  • Publié par
    MarvinS
    le
oldamp a écrit :
tu peux essayer de ressouder le condo d'origine si les pattes le permettent !


Non, malheureusement, une des pattes m'est restée dans les doigts et elle s'est coupée au raz du condensateur.

oldamp a écrit :
et profites-en pour regarder le tube de la résistance qui chauffe s'il ne rougit pas anormalement. l'idéal serait de mesurer la tension aux bornes des quatres "100R" voir si c'est pareil... et il vaut mieux changer les 4 à la fois, comme les pneus...


Ok, je regarde tout ça ce soir
MarvinS
  • Special Supra utilisateur
  • #6
  • Publié par
    MarvinS
    le
oldamp a écrit :
et il vaut mieux changer les 4 à la fois, comme les pneus...


Et je dois prendre quoi dans ce cas ? 2 lots de "matched in PAIRS" ou 1 lot de "Matching in QUARTETS" ?
Suffit d'enlever les anciennes lampes et de mettre les nouvelles ? J'ai jamais fait ça encore, mais j'ai déjà entendu parler de réglage de bias. Va falloir que je m'y colle ?
oldamp
  • Vintage Méga utilisateur
  • #7
  • Publié par
    oldamp
    le
MarvinS a écrit :
oldamp a écrit :
et il vaut mieux changer les 4 à la fois, comme les pneus...


Et je dois prendre quoi dans ce cas ? 2 lots de "matched in PAIRS" ou 1 lot de "Matching in QUARTETS" ?
Suffit d'enlever les anciennes lampes et de mettre les nouvelles ? J'ai jamais fait ça encore, mais j'ai déjà entendu parler de réglage de bias. Va falloir que je m'y colle ?


tu as un réglage de bias , oui... et il faut un Quartet, oui...

bien que, sur ta photo, on voit deux trimpot, un par paire ? sur le schema, il y a deux amplis donc 2 x 4 tubes... et les deux trimpots sont pour chaque ampli.
si c'est bien deux trim (un par paire), deux paires suffisent.
MarvinS
  • Special Supra utilisateur
  • #8
  • Publié par
    MarvinS
    le
oldamp a écrit :
bien que, sur ta photo, on voit deux trimpot, un par paire ? sur le schema, il y a deux amplis donc 2 x 4 tubes... et les deux trimpots sont pour chaque ampli.
si c'est bien deux trim (un par paire), deux paires suffisent.


Mon ampli est le 2x20 avec 4 tubes. Le schéma doit être celui de 2x35 qui a 8 tubes.
Donc j'ai bien 2 trimpot et 2 tubes par canal, donc j'ai besoin de 2 paires.

J'ai mesuré la tension aux bornes des 4 résistances de 100 ohms, ça donne, de gauche à droite suivant la 1ere photo du topic :

126 / 113 / 150 / 153

La valeur 113 correspond à la résistance qui a chauffé qui est sur le 1er canal et 150/153 au 2 tubes du second canal.

Par contre je ne sais pas interpréter ces résultats. Est-ce que ça veut dire que le bias est mal réglé ? Autre chose ?

En tous cas les 4 lampes brillent normalement :

oldamp
  • Vintage Méga utilisateur
  • #9
  • Publié par
    oldamp
    le
donc ce sont eux amplis séparés de 20W... bah, à priori rien d'anormal... si tu as mesuré en mV, comme la R est de 100, ça correspond à 1.26 mA 1.13 mA etc... ce qui est normal pour le courant de G2. par contre en grosse satu, le courant peut être beaucoup plus fort et c'est là que ça a dû chauffer ! mesure la valeur de la R qui a chauffé. si c'est bien 100 +-5% c'est bon. si tu peux vérifier le bias, il ne faut pas trop le mettre "chaud" pour préserver les tubes.
MarvinS
  • Special Supra utilisateur
Oui c'était des valeurs en mV.
J'ai mesuré la valeur de la R qui a chauffé, elle est bien à 100.

Je vais vérifié le bias (quand j'aurais compris comment on fait).

Ça voudrait dire qu'il me suffit de remplacer le condensateur alors. Si j'ai bien tout compris il sert à stabiliser le courant en entrée du PA et je peux même continuer à l'utiliser tel quel en attendant d'avoir la pièce.
oldamp
  • Vintage Méga utilisateur
  • #11
  • Publié par
    oldamp
    le
oui, il sert à filtrer le 50Hz dans le continu. sans, tu as plus de ronflettes et les pointes de puisances ne sont aps si bien absorbées. le condo sert de "réservoir" de courant quand il en faut... vaut mieux en remettre un assez rapidement
MarvinS
  • Special Supra utilisateur
oldamp a écrit :
vaut mieux en remettre un assez rapidement


Oui, on est d'accord
MarvinS
  • Special Supra utilisateur
J'ai reçu le nouveau condensateur et je l'ai installé hier. Tout à l'air de bien fonctionner :



Merci oldamp pour tes conseils
poiche
  • Special Top utilisateur
  • #14
  • Publié par
    poiche
    le
Salut, si tu as réglé ton bias sur ce poweramp et si tu as une procédure même succinte pour le faire, ça m'intéresse !

Par avance merci.
MarvinS
  • Special Supra utilisateur
Non, je n'ai pas fait ça, désolé.

En ce moment sur ampli et Engl...