oldamp Vintage Méga utilisateur #135 Publié par oldamp le 19 Sep 2019, 17:31 ton lien ne donne rien....
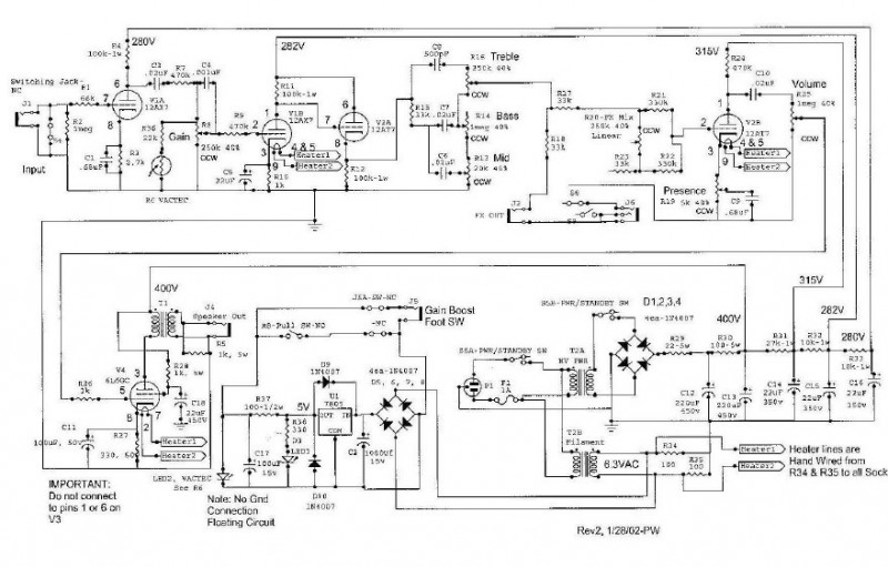
juh Custom Top utilisateur #136 Publié par juh le 19 Sep 2019, 17:41 soul-O_single https://aspenandassoc.com/wp-c(...)E.pdf
oldamp Vintage Méga utilisateur #137 Publié par oldamp le 19 Sep 2019, 17:57 Merci ! ben c'est juste une amplificatrice... Le tone stack bouffe du signal, faut réamplifier derrière.
califev Custom Total utilisateur #138 Publié par califev le 19 Sep 2019, 20:54 Merci à tous les 2. Oldamp , comme on parle de la V2B et qu'il n 'y a dans cet ampli que 2 ECC83 , ca veut dire qu'un single ended n'a pas de driver pour le tube de puissance?
oldamp Vintage Méga utilisateur #139 Publié par oldamp le 19 Sep 2019, 23:41 Si tu appelles driver un "déphaseur", alors non ! Sinon, n'importe quel étage d'amplification devant une "finale" peut s'appeler "driver"